Kia Optima: TPMS Receiver. Schematic Diagrams - Tire Pressure Monitoring System - Suspension System - Kia Optima TF 2011-2026 Service ManualKia Optima: TPMS Receiver. Schematic Diagrams

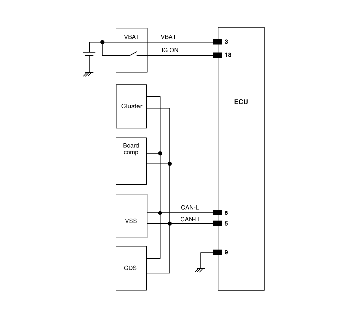
Circuit Diagram

Connector pin number

Pin NO.
Discription
Remark
1
-

2
-

3
ECU battery terminal

4
-

5
CAN_High

6
CAN_Low

7
-

8
-

9
Ground

10
-

11
-

12
-

13
-

14
-

15
-

16
-

17
-

18
Ignition ON

19
-

20
-



TPMS Receiver. Description and Operation
Description 1. Mode (1) Virgin State A. The receiver as a sole part is shipped in this state. Replacement parts should therefore arr ...

TPMS Receiver. Description and Operation
Operation 1. General Function A. Spare tire inflation / DTC state is not displayed. 2. General Conditions to Learn New Sensors : ...

See also:

AVN Head Unit. Components and Components Location
Components AVN (A/V & Navigation) Head Unit Connector NO Connector A Connector B 1 - CAN H ...

Recommended Lubricants
To help achieve proper engine and powertrain performance and durability, use only lubricants of the proper quality. The correct lubricants also help promote engine efficiency that results in impro ...

Using SIRIUS® Satellite Radio
Activation In order to extend or reactivate your subscription to SIRIUS® Satellite Radio, you will need to contact SIRIUS® Customer Care at 1-888-539-7474. Have your 12 digit SID (Sirius® Id ...

Copyright www.kiopman.com 2026